Il sidecar, sviluppato originariamente per espandere la capacità di carico delle moto, ha visto un declino con l’avvento di automobili economiche, ma continua ad avere un seguito tra gli appassionati.
Nonostante il fascino retrò, i sidecar tradizionali presentano numerosi problemi di stabilità e maneggevolezza, poiché alterano le dinamiche di guida delle moto a cui vengono collegati. Tuttavia, Honda sta sviluppando una nuova idea che potrebbe far tornare in auge i sidecar: un sidecar elettrico che corregge molte delle difficoltà tipiche dei modelli convenzionali.
I problemi dei sidecar tradizionali
Il principale difetto dei sidecar tradizionali è il modo in cui influenzano la guida di una moto. A differenza delle moto che si inclinano naturalmente in curva, i sidecar richiedono una gestione diversa perché il mezzo non si inclina, causando squilibri.
Inoltre, l’accelerazione e la frenata sono asimmetriche, poiché la potenza e la frenata agiscono solo su una parte del mezzo, rendendo necessario per il pilota compensare continuamente le forze di rotazione laterale. Questi problemi variano a seconda del carico e del tipo di strada percorsa, rendendo l’esperienza di guida meno prevedibile e spesso rischiosa.
La soluzione di Honda: un sidecar elettrico
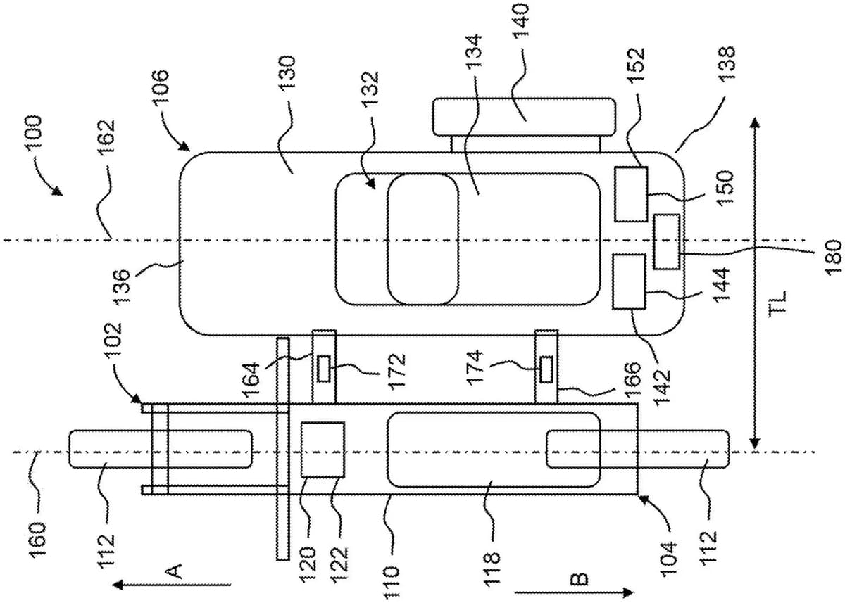
Honda ha recentemente depositato un brevetto per un sidecar elettrico che mira a risolvere questi problemi. Il sistema utilizza sensori di carico installati sui due attacchi che collegano il sidecar alla moto.
Questi sensori rilevano l’accelerazione, la frenata e le forze di rotazione laterale, comunicando a una centralina posizionata all’interno del sidecar. La centralina gestisce un motore elettrico che aziona la ruota del sidecar, regolando automaticamente la potenza per bilanciare le forze e migliorare la stabilità.
Ad esempio, se la moto accelera e il sensore rileva una spinta che tende a tirare il sidecar in una direzione, il motore elettrico interviene per compensare, spingendo la ruota del sidecar per bilanciare la moto. In frenata, il sistema applica una frenata autonoma alla ruota del sidecar per mantenere la stabilità e prevenire sbandamenti.
Questa tecnologia può aiutare anche in curva: quando si affronta una curva a destra, il sistema frena la ruota del sidecar per facilitare la sterzata, mentre in una curva a sinistra la ruota del sidecar viene accelerata per contrastare il naturale sbilanciamento.
Un progetto con potenziale, ma il mercato è incerto
Sebbene l’idea del sidecar elettrico di Honda sia innovativa, non è ancora chiaro se ci sarà un mercato sufficiente per portarlo alla fase di produzione. Il deposito del brevetto indica che l’azienda sta investendo risorse nel progetto, ma non garantisce che vedremo presto un prototipo o un modello commerciale.
Tuttavia, con l’evoluzione della tecnologia elettrica e la crescente attenzione verso la stabilità e la sicurezza dei motociclisti, Honda potrebbe trovare una nicchia di mercato interessata a questa soluzione per migliorare la versatilità delle moto senza comprometterne la maneggevolezza.
In ogni caso, l’approccio di Honda dimostra un ulteriore passo avanti nel cercare soluzioni che uniscono tradizione e innovazione, rendendo più sicuro e piacevole l’utilizzo dei sidecar.

